Ein Sammler übergab mir diesen gut erhaltenen Staßfurt Imperial 98W zur Reparatur. Diesem Vertrauensbeweis konnte ich nicht widerstehen. Gehört dieses Gerät doch schon zu den selteneren Exemplaren seiner Art. Baujahr 1938. Chassis und Verdrahtung waren weitestgehend unberührt. Das Gerät ist gut ausgestattet. Dazu zähle ich:
- Eine geregelte HF-Vorstufe, wirksam für Mittel-und Langwelle (AF3).
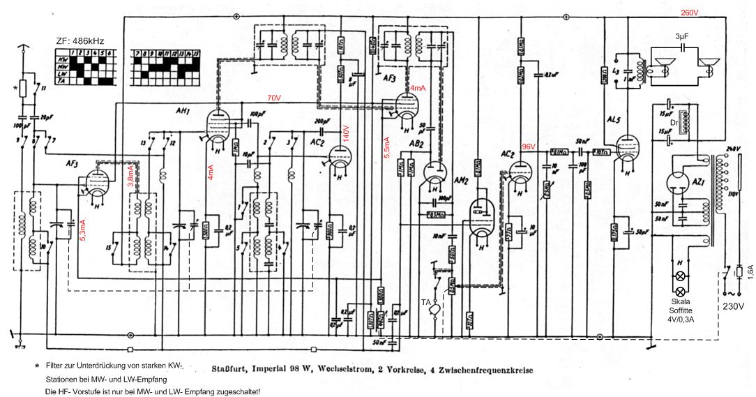
- Getrennte Misch- und Oszillatorröhre (AH1 und AC2).
- Vor- Misch- und ZF-Sufe werden geregelt (MW,LW),
- Leistungsstarkes NF-Teil (AC2, AL5).
- Getrennter Tief-und Mittel/Hochtonlautsprecher.
- Abstimmanzeige mit einem Magischen Auge (AM2).
Beim linken Lautsprecher fällt auf, dass er keinen eigenen Anpassungsübertrager hat. Im Originalschaltbild ist das aber vorgesehen. Die Befestigungslasche am Lausprecher ist auch vorhanden. Ich habe das Schaltbild dem vorliegendem Gerät angepasst. Wer die Änderung und mit welchem Grund sie ausgeführt wurde, ist nicht mehr zu ergründen. Der Klang mit dieser Beschaltung ist jedenfalls sehr ausgewogen.
Da die bereitgestellte Gleichspannung aus dem Netzteil eine sehr hohe Welligkeit aufwies, wurden Lade- und Siebelko untersucht. Bei Einem "fraß" sich das Elektrolyt durch den Aluminiumbecher. Die Restströme lagen bei 15 und 25mA. Den großen Elko mit noch erhaltener Beschriftung habe ich verjüngt (radial den Alubecher 1,5cm vom unteren Ende mit dem Abstechmeißel auf der Drehbank abgetrennt). Das Innenleben komplett entfernt und zwei in Reihe geschaltete Elkos 33µF/350V eingebaut. Zur Symetrierung wurden die Elkos mit je einem 220kOhm Widerstand überbrückt. Die beiden Alubecherteile werden mit einer Schelle zusammengehalten. Die Schelle nimmt mit einer Lötfahne den Minuspol auf. Der Siebelko und der 8µF- Elko im Anodenkreis der Oszillatorröhre wurden durch gut erhaltene und formierte Elkos von RFT (50er Jahre) ersetzt.
Als ich nach einer mißglückten Inbetriebnahme den Abschirmbechern unter die Haube schaute, zeigte sich eine böse Überraschung. Nun waren die undefinierten Geräusche aus dem Lautsprecher erklärbar. Beim 2.ZF-Filter war die Pertinaxträgerplatte im oberen Drittel gebrochen. Die obere ZF-Spule hing neben der unteren. Durch diese feste Kopplung geriet die ZF-Stufe in's Schwingen. Mit Epoxydharz fügte ich die Trägerplatte wieder zusammen.Im rechten Bild sind gut die in der keramischen Trägerplatte eingearbeiteten Trimmer für den Abgleich der Bandfilterkreise zu erkennen.
Unter dem Chassis mußten nur wenige Bauelemente gewechselt werden. Drei Wickelkondensatoren und ein Niedervoltelko. Die zweite Inbetriebnahme war auch nicht sehr glücklich. Der Empfänger war völlig unempfindlich. Irgendwann kam ich auf die Idee das Wellenschalterdiagramm mit dem realen Schalter zu vergleichen. Zuerst entdeckte ich, daß es zwei Schaltpläne vom 98W gibt mit völlig unterschiedlichen Schalterdiagrammen. Den Schaltplan für das vorliegende Modell fand ich schnell heraus. Der Wellenschalter hat 3 Segmente. 1. Segment, Kontakt 1-5; 2.Segment, Kontakt 6-11; 3. Segment, Kontakt 12-15. Gezählt wird vom Chassisrand nach innen. Während die ersten beiden Schaltsegmente sich so verhielten wie im Diagramm angegeben, stimmte die Schaltfolge des 3. Segments überhaupt nicht. Nach einer Weile löste sich auch dieses Rätsel. Segment 3 läßt sich auf der Wellenschalterachse verdrehen. Dazu gibt es im Nockensegment ein Loch. Im Netzteilchassis (linkes Bild) habe ich noch eine Spannungsverdoppler- Schaltung, bestehend aus 2 Kondensatoren 0,22µF/630V und 2 Siliziumdioden mit 400V Sperrspannung untergebracht (rote Blochkondensatoren). Die AM2 war schon recht dunkel. Bei der Erhöhung der Leuchtschirmspannung sollte man behutsam vorgehen. Die Auslenkempfindlichkeit sinkt bei Erhöhung der Leuchtschirmspannung. Im vorliegenden Fall reichten 300V für einen guten Kompromiß.






















